發布人:廈門海為科技有限公司 發布時間:2011-10-14
一、前言
在很多的工程應用中,我們總希望在經過一個特定的時間后,系統能做出提醒,而不需要人為的去計時。而PLC中的計時器就能達到這個功能。但是,計時器的計時時間有限,有時候達不到長時間的計時。這時,我們就需要編寫一個簡單的程序來達到這個要求,下面是以海為PLC為例編寫的一個長時間計時提醒的案例。
二、編程的思路及程序
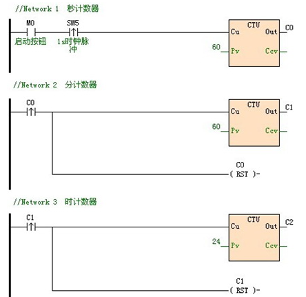
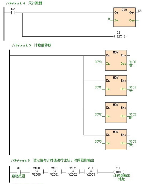
方案一主要用到的是四個計數器,第一個計數器表示秒,第二計數器表示分,第三個計數器表示時,第四個計數器表示天。當第一個計數器計數60次(即60s)時,自動給第二個計數器一個接通信號計數值變為1,同時把第一個計數器復位,以此類推,實現長時間的計時。
方案二主要是通過自加一INC指令來代替計數器的功能。
計時到的提醒,通過對各個計數器的計數值與用戶的設定值進行比較,當各個計數器的計數值大于或等于用戶的設定值時,表示計時到,進行輸出提醒。以下用海為PLC介紹兩種方案。
方案一程序如下:



方案二的程序如下:


三、總結
該程序可以實現了長時間計時提醒,同時進行類似方案一Network 6(方案二Network 2)的添加時,可以實現多段長時間提醒的功能。而在這兩個方案中,可以明顯看出方案二比較簡單實用,因為一個程序中計數器可以使用的個數有限,通過INC這條指令可以在不使用計數器的情況下,也能達到一樣的效果。
海為公眾號
海為云APP
廈門海為科技有限公司
0592-3278716 (技術) | 4000-360-362 (商務)
海為總部:廈門市集美區軟件園三期C03棟13-14層 | 制造中心:廈門市翔安區火炬高新區(翔安)產業區垵邊南路336-2號4樓