發布人:廈門海為科技有限公司 發布時間:2012-10-12
一、前言
在男士衛生間中,我們總能看到一些自動沖水的小便斗,當人靠近一會兒就會自動沖水,離開后也會自動沖水。這是怎么控制的呢?
二、控制原理
這其實是通過一個紅外線傳感器開關來判斷是否有使用者,當有使用者時,開關接通,同時根據不同的時間段執行不同的動作,形成整個自動沖水的控制。
三、控制的要求
1、使用者站滿3s才會執行沖水動作,沖水3s自動停止(第一次沖水)。使用者離開時,再沖水4s后自動停止(第二次沖水)。

2、若使用者在第一次的沖水時間段內離開,則立即停止第一次沖水,開始第二次4s的沖水。

3、若前一個沖水4s還未完成,后一個使用者便到來,則立即停止沖水,并且不執行第一次沖水3s的動作,只在該使用者離開時執行第二次4s沖水動作。

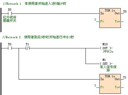
四、控制的程序
下面是根據要求用海為PLC編程軟件編寫的一個簡單的程序案例:

海為公眾號
海為云APP
廈門海為科技有限公司
0592-3278716 (技術) | 4000-360-362 (商務)
海為總部:廈門市集美區軟件園三期C03棟13-14層 | 制造中心:廈門市翔安區火炬高新區(翔安)產業區垵邊南路336-2號4樓