作者:廈門海為科技有限公司
前言:我國是煤礦大國,大量的煤礦資源蘊藏在地面之下,井下作業不可避免,因此如何保證安全生產,順利采煤成為許多煤礦安全工作者的研究重點。事實表明每年的煤自燃事件是煤礦的重大災害,不僅容易造成數千萬元設備的損失,而且還可能造成人員的傷亡。采空區是易發生煤自燃的重點區域,早期監控十分重要。測溫法是現如今最常用也是最直接的自燃監控技術。海為的一個H32DT模塊可以測量32個區域的溫度,自帶斷線報警,在煤礦測溫行業得到廣泛的應用。本文根據采空區溫度監測的需求,采用海為的主機、H32DT模塊、H01ZB模塊,設計了集ZigBee技術、可編程控制技術、溫度傳感器技術、數據庫技術等于一體的采空區溫度監測系統。
關鍵字:Haiwell(海為)國產PLC H32DT模塊 H01ZB模塊 煤礦測溫
一、 煤炭測溫組網介紹

二、系統主要主要硬件
2.1 海為PLC
海為PLC主機自帶2 個通訊口,可擴展至5 個通訊口,每個通訊口都可以進行編程和聯網,都可作為主站或從站。支持1:N、N:1、N:N 聯網方式,支持各種人機界面和組態軟件,可與任何帶通訊功能的第三方設備(如變頻器、儀表、條碼閱讀器等)聯網。
2.2 H32DT模塊
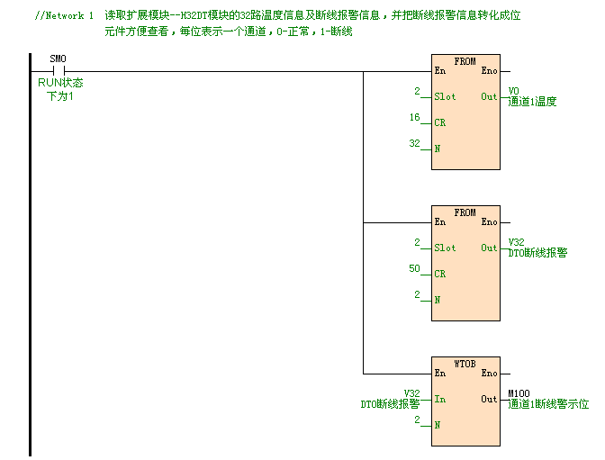
H32DT(32路測溫模塊)的測溫范圍為:-55°~125°,數字芯片決定溫度,最高測量精度0.0625,顯示精度0.1,且采集后的溫度數值沒有誤差,成本低。可作為任一款PLC主機的擴展模塊,其中H32DT模塊自帶一個RS-485通訊端口,也可作為遠程IO模塊;外部24VDC供電。H32DT可用在大范圍的測溫,比如煤礦、隧道這樣的工業環境。每個通道可連接16個傳感器,單個模塊可采集32路的溫度數值。
2.3 H01ZB模塊與PC2ZB模塊
PC2ZB是一款用于PC端的無線通信的擴展模塊。通過該模塊,HaiwellHappy等上位機與擴展了H01ZB的PLC主機間能夠以無線的方式進行聯機及讀寫等操作。模塊的使用簡單便捷,無需配置zigbee參數,撥動下模塊自帶的撥碼開關即可輕松組建網絡。模塊在zigbee協議本身的重發機制的基礎上,在應用層上又加了應答重發機制,進一步提高了通訊的穩定性。
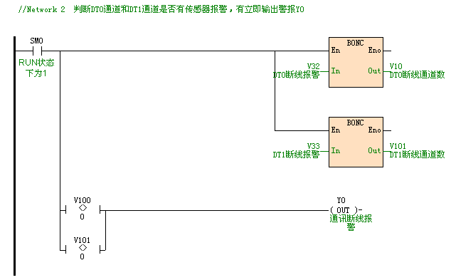
三、 部分程序


四、系統優點
1、海為PLC自帶RS232和RS485通訊端口,使用上位機讀取煤礦現場的溫度數據,對現場的情況及時的了解,一旦出現溫度超過警戒值時,及時作出正確地處理,避免造成不必要的財產損失和人員傷亡。
2、井下和地面布線困難,一旦出現線路老化、斷線問題難以排查,必須花費大量的時間來處理線路問題,長時間使現場溫度處于無法監控的狀態。本系統使用海為的HO1ZB模塊和PC2ZB模塊組建無線通訊網絡,在現場環境沒有變化的情況下,不會出現通訊斷線的情況,徹底解決線路問題。
3、使用H32DT模塊,一個模塊可監控32個區域的溫度,成本低;模塊本身自帶斷線報警,通訊穩定;模塊使用通訊讀取DS18B20的數據,數字芯片決定溫度,精度高。模塊本身還自帶RS485通訊端口,當測溫點距離主機比較遠時,可以把模塊當做遠程模塊來使用,減少布線,有利于測量煤礦井下多處的溫度。
海為公眾號
海為云APP
廈門海為科技有限公司
0592-3278716 (技術) | 4000-360-362 (商務)
海為總部:廈門市集美區軟件園三期C03棟13-14層 | 制造中心:廈門市翔安區火炬高新區(翔安)產業區垵邊南路336-2號4樓